你有没有想过,家里的电梯是怎么运作的?是不是每次乘坐都好奇它内部的奥秘?今天,就让我带你一探究竟,揭开国产电梯电路的神秘面纱!

你知道吗,电梯的“心脏”就是它的电路系统。这个系统负责指挥电梯的升降、开门、关门等一切动作。那么,国产电梯的电路系统又是怎样的呢?
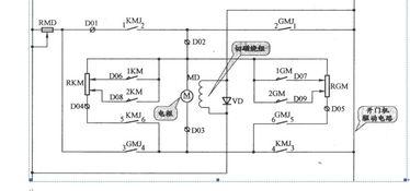
首先,让我们来看看电梯电路的基本组成部分。它主要包括电源、控制柜、驱动器、电机、传感器等。这些部件协同工作,确保电梯的正常运行。
1. 电源:电梯电路的电源通常来自电网,通过变压器降压后,为电梯提供稳定的电压。
2. 控制柜:控制柜是电梯电路的核心部分,它负责接收和处理各种信号,控制电梯的运行。
3. 驱动器:驱动器是连接控制柜和电机的关键部件,它将控制柜的信号转换为电机所需的电流和电压。
4. 电机:电机是电梯的动力来源,它将电能转换为机械能,驱动电梯升降。
5. 传感器:传感器负责检测电梯的运行状态,如速度、位置等,并将信息反馈给控制柜。

了解了电梯电路的基本组成部分后,接下来,我们就来详细解析一下国产电梯的电路图。
1. 电源部分:电源部分主要包括电源输入、电源滤波、电源输出等。电源输入负责接收电网提供的电压,电源滤波用于去除电网中的杂波,电源输出则将稳定的电压提供给电梯电路的其他部分。
2. 控制柜部分:控制柜部分包括主控制器、输入输出接口、通讯接口等。主控制器负责接收和处理各种信号,控制电梯的运行。输入输出接口用于连接电梯的各种传感器和执行器,通讯接口则用于与其他设备进行数据交换。
3. 驱动器部分:驱动器部分主要包括驱动模块、电流检测、电压检测等。驱动模块负责将控制柜的信号转换为电机所需的电流和电压,电流检测和电压检测则用于监测驱动器的运行状态。
4. 电机部分:电机部分主要包括电机本体、电机控制器等。电机本体负责将电能转换为机械能,驱动电梯升降。电机控制器则负责控制电机的转速和转向。
5. 传感器部分:传感器部分主要包括速度传感器、位置传感器、门状态传感器等。这些传感器负责检测电梯的运行状态,并将信息反馈给控制柜。

为了让大家更直观地了解国产电梯电路,我特意找到了一些视频讲解。这些视频详细介绍了电梯电路的组成、工作原理以及故障排查方法。
1. 电梯电路组成讲解:通过视频,你可以清晰地看到电梯电路的各个组成部分,了解它们的功能和作用。
2. 电梯电路工作原理讲解:视频详细解析了电梯电路的工作原理,让你对电梯的运行过程有更深入的了解。
3. 电梯电路故障排查讲解:当电梯出现故障时,如何快速排查问题?视频为你提供了实用的故障排查方法。
4. 电梯电路维修讲解:如果你对电梯电路感兴趣,想学习维修技能,这些视频也能为你提供一定的帮助。
通过本文的介绍,相信你对国产电梯电路有了更深入的了解。电梯电路的精密设计,为我们的生活带来了便利。在今后的日子里,让我们一起关注电梯电路的发展,为美好生活的创造贡献自己的力量!
如果你对电梯电路还有其他疑问,欢迎在评论区留言,我会尽力为你解答。让我们一起探索电梯电路的奥秘,让生活更美好!
本文由admin于2026-03-18发表在日韩三级视频,如有疑问,请联系我们。
本文链接:http://sh.xnsqw.com/post/740.html
上一篇
国产雪山救援视频
下一篇
国产旗舰视频录制app